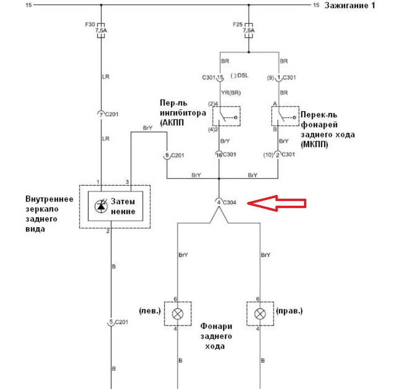
Alarih Опубликовано 2 октября, 2025 Опубликовано 2 октября, 2025 Нужна помощь, совет! Заранее спасибо за ответы! После того, как в сервисе заварили пороги и арки, не смогли завести двигатель. Судя по всему блокировалась подача топлива в тнвд. Перегорел в салоне предохранитель F25 ( на 7,5А), который по схеме отвечает за вентилятор охлаждения, систему зарядки. При его замене двигатель завелся, но предохранитель опять перегорает при включении задней скорости и попытки движения. На холостых и движении вперед вроде всё норм, не горит.
Garyk Опубликовано 3 октября, 2025 Опубликовано 3 октября, 2025 Посмотри вот эту точку тебе не замкнули на массу .
Alarih Опубликовано 25 октября, 2025 Автор Опубликовано 25 октября, 2025 Garyk, спасибо за совет. Оплавили косу проводов в корпусе, когда варили арку. Как остальное хоть что-то работало, не понятно. После изоляции с предохранителем теперь всё норм, но теперь через пару недель стали гореть постоянно лампы заднего хода.
Alarih Опубликовано 25 октября, 2025 Автор Опубликовано 25 октября, 2025 Посоветуйте, дальше искать по проводке или может себя датчик заднего хода так себя вести?
Garyk Опубликовано 26 октября, 2025 Опубликовано 26 октября, 2025 В 25.10.2025 в 07:43, Alarih сказал: теперь всё норм, но теперь через пару недель стали гореть постоянно лампы заднего хода. Гореть это значит светиться? Если так ,то опять же смотреть проводку и выключатель заднего хода..Раньше было замыкание на - массу,а теперь на + ,возможно.Если выключатель,то это проще чем перетряхивать проводку.
Alarih Опубликовано 27 октября, 2025 Автор Опубликовано 27 октября, 2025 Да, светятся) Хорошо, что вроде не горит ничего, всё остальное работает и предохранители никакие не перегорают. Отсоеденил выключатель заднего хода, лампы всё равно продолжают гореть, значит надо искать замыкание на + (
Vasily22 Опубликовано 27 октября, 2025 Опубликовано 27 октября, 2025 1 час назад, Alarih сказал: Да, светятся) Хорошо, что вроде не горит ничего, всё остальное работает и предохранители никакие не перегорают. Отсоеденил выключатель заднего хода, лампы всё равно продолжают гореть, значит надо искать замыкание на + ( Если горит вполнакала когда включен другой потребитель - надо искать отсутствие массы
Рекомендуемые сообщения
Для публикации сообщений создайте учётную запись или авторизуйтесь
Вы должны быть пользователем, чтобы оставить комментарий
Создать аккаунт
Зарегистрируйте новый аккаунт в нашем сообществе. Это очень просто!
Регистрация нового пользователяВойти
Уже есть аккаунт? Войти в систему.
Войти